臥式液壓機圖片大全:



液壓機圖片
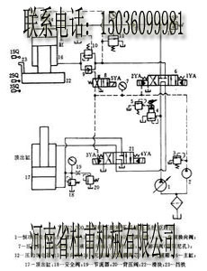
液壓機工作原理
四柱液壓機結構圖



液壓機油路圖
臥式液壓機
臥式液壓機
液壓設備是由機械、液壓、電氣等裝置組合而成的,故出現的故障也是多種多樣的。某一種故障現象可能由許多因素影響后造成的,因此分析液壓故障必須能看懂液壓系統原理圖,對原理圖中各個元件的作用有一個大體的了解,然后根據故障現象進行分析、判斷,針對許多因素引起的故障原因需逐一分析,抓住主要矛盾,才能較好的解決和排除。液壓系統中工作液在元件和管路中的流動情況,外界是很難了解到的,所以給分析、診斷帶來了較多的困難,因此要求人們具備較強分析判斷故障的能力。在機械、液壓、電氣諸多復雜的關系中找出故障原因和部位并及時、準確加以排除。
臥式液壓機簡易故障診斷法:
簡易故障診斷法是目前采用較普遍的方法,它是靠維修人員憑個人的經驗,利用簡單儀表根據液壓系統出現的故障,客觀的采用問、看、聽、摸、聞等方法了解系統工作情況,進行分析、診斷、確定產生故障的原因和部位,具體做法如下:
1)詢問設備操作者,了解設備運行狀況。其中包括:液壓系統工作是否正常;液壓泵有無異常現象;液壓油檢測清潔度的時間及結果;濾芯清洗和更換情況;發生故障前是否對液壓元件進行了調節;是否更換過密封元件;故障前后液壓系統出現過哪些不正常現象;過去該系統出現過什么故障,是如何排除的等,需逐一進行了解。
2)看液壓系統工作的實際狀況,觀察系統壓力、速度、油液、泄漏、振動等是否存在問題。
3)聽液壓系統的聲音,如:沖擊聲;泵的噪聲及異常聲;判斷液壓系統工作是否正常。
4)摸溫升、振動、爬行及聯接處的松緊程度判定運動部件工作狀態是否正常。
總之,簡易診斷法只是一個簡易的定性分析,對快速判斷和排除故障,具有較廣泛的實用性。
臥式液壓機液壓系統原理圖分析法:
根據液壓系統原理圖分析液壓傳動系統出現的故障,找出故障產生的部位及原因,并提出排除故障的方法。液壓系統圖分析法是目前工程技術人員應用普遍的方法,它要求人們對液壓知識具有一定基礎并能看懂液壓系統圖掌握各圖形符號所代表元件的名稱、功能、對元件的原理、結構及性能也應有一定的了解,有這樣的基礎,結合動作循環表對照分析、判斷故障就很容易了。所以認真學習液壓基礎知識掌握液壓原理圖是故障診斷與排除有力的助手,也是其它故障分析法的基礎。必須認真掌握。
1: 其它分析法
液壓系統發生故障時,往往不能立即找出故障發生的部位和根源,為了避免盲目性,人們必須根據液壓系統原理進行邏輯分析或采用因果分析等方法逐一排除,最后找出發生故障的部位,這就是用邏輯分析的方法查找出故障。為了便于應用,故障診斷專家設計了邏輯流程圖或其它圖表對故障進行邏輯判斷,為故障診斷提供了方便。
系統噪聲、振動大的消除方法
|
故障現象及原因 |
消除方法 |
故障現象及原因 |
消除方法 |
|
1.泵中噪聲、振動,引起管路、油箱共振 |
1.在泵的進、出油口用軟管聯接 2.泵不要裝在油箱上,應將電動機和泵單獨裝在底座上,和油箱分開 3.加大液壓泵,降低電動機轉數 4.在泵的底座和油箱下面塞進防振材料 5.選擇低噪聲泵,采用立式電動機將液壓泵浸在油液中 |
4.管道內油流激烈流動的噪聲 |
1.加粗管道,使流速控制在允許范圍內 2.少用彎頭多采用曲率小的彎管 3.采用膠管 4.油流紊亂處不采用直角彎頭或三通 5.采用消聲器、蓄能器等 |
|
2.閥彈簧所引起的系統共振 |
1.改變彈簧的安裝位置 2.改變彈簧的剛度 3.把溢流閥改成外部泄油形式 4.采用遙控的溢流閥 5.完全排出回路中的空氣 6.改變管道的長短、粗細、材質、厚度等 7.增加管夾使管道不致振動 8.在管道的某一部位裝上節流閥 |
5.油箱有共鳴聲 |
1.增厚箱板 2.在側板、底板上增設筋板 3.改變回油管末端的形狀或位置 |
|
6.閥換向產生的沖擊噪聲 |
1.降低電液閥換向的控制壓力 2.在控制管路或回油管路上增設節流閥 3.選用帶先導卸荷功能的元件 4.采用電氣控制方法,使兩個以上的閥不能同時換向 |
||
|
3.空氣進入液壓缸引起的振動 |
1.很好地排出空氣 2.可對液壓缸活塞、密封襯墊涂上二硫化鉬潤滑脂即可 |
7.溢流閥、卸荷閥、液控單向閥、平衡閥等工作不良,引起的管道振動和噪聲 |
1.適當處裝上節流閥 2.改變外泄形式 3.對回路進行改造 4.增設管夾 |
系統壓力不正常的消除方法
|
故障現象及原因 |
消除方法 |
|
|
壓力不足 |
溢流閥旁通閥損壞 |
修理或更換 |
|
減壓閥設定值太低 |
重新設定 |
|
|
集成通道塊設計有誤 |
重新設計 |
|
|
減壓閥損壞 |
修理或更換 |
|
|
泵、馬達或缸損壞、內泄大 |
修理或更換 |
|
|
壓力不穩定 |
油中混有空氣 |
堵漏、加油、排氣 |
|
溢流閥磨損、彈簧剛性差 |
修理或更換 |
|
|
油液污染、堵塞閥阻尼孔 |
清洗、換油 |
|
|
蓄能器或充氣閥失效 |
修理或更換 |
|
|
泵、馬達或缸磨損 |
修理或更換 |
|
|
壓力過高 |
減壓閥、溢流閥或卸荷閥設定值不對 |
重新設定 |
|
變量機構不工作 |
修理或更換 |
|
|
減壓閥、溢流閥或卸荷閥堵塞或損壞 |
清洗或更換 |
|
系統動作不正常的消除方法
|
故障現象及原因 |
消除方法 |
|
|
系統壓力正常執行元件無動作 |
電磁閥中電磁鐵有故障 |
排除或更換 |
|
限位或順序裝置(機械式、電氣式或液動式)不工作或調得不對 |
調整、修復或更換 |
|
|
機械故障 |
排除 |
|
|
沒有指令信號 |
查找、修復 |
|
|
放大器不工作或調得不對 |
調整、修復或更換 |
|
|
閥不工作 |
調整、修復或更換 |
|
|
缸或馬達損壞 |
修復或更換 |
|
|
執行元件動作太慢 |
泵輸出流量不足或系統泄漏太大 |
檢查、修復或更換 |
|
油液粘度太高或太低 |
檢查、調整或更換 |
|
|
閥的控制壓力不夠或閥內阻尼孔堵塞 |
清洗、調整 |
|
|
外負載過大 |
檢查、調整 |
|
|
放大器失靈或調得不對 |
調整修復或更換 |
|
|
閥芯卡澀 |
清洗、過濾或換油 |
|
|
缸或馬達磨損嚴重 |
修理或更換 |
|
|
動作不規則 |
壓力不正常 |
見5.3節消除 |
|
油中混有空氣 |
加油、排氣 |
|
|
指令信號不穩定 |
查找、修復 |
|
|
放大器失靈或調得不對 |
調整、修復或更換 |
|
|
傳感器反饋失靈 |
修理或更換 |
|
|
閥芯卡澀 |
清洗、濾油 |
|
|
缸或馬達磨損或損壞 |
修理或更換 |
|
系統液壓沖擊大的消除方法
|
現象及原因 |
消除方法 |
|
|
換向時產生沖擊 |
換向時瞬時關閉、開啟,造成動能或勢能相互轉換時產生的液壓沖擊 |
1.延長換向時間 2.設計帶緩沖的閥芯 3.加粗管徑、縮短管路 |
|
液壓缸在運動中突然被制動所產生的液壓沖擊 |
液壓缸運動時,具有很大的動量和慣性,突然被制動,引起較大的壓力增值故產生液壓沖擊 |
1.液壓缸進出油口處分別設置,反應快、靈敏度高的小型安全閥 2.在滿足驅動力時盡量減少系統工作壓力,或適當提高系統背壓 3.液壓缸附近安裝囊式蓄能器 |
|
液壓缸到達終點時產生的液壓沖擊 |
液壓缸運動時產生的動量和慣性與缸體發生碰撞,引起的沖擊 |
1.在液壓缸兩端設緩沖裝置 2.液壓缸進出油口處分別設置反應快,靈敏度高的小型溢流閥 3.設置行程(開關)閥 |
系統油溫過高的消除方法
|
故障現象及原因 |
消除方法 |
|
1.設定壓力過高 |
適當調整壓力 |
|
2.溢流閥、卸荷閥、壓力繼電器等卸荷回路的元件工作不良 |
改正各元件工作不正常狀況 |
|
3.卸荷回路的元件調定值不適當,卸壓時間短 |
重新調定,延長卸壓時間 |
|
4.閥的漏損大,卸荷時間短 |
修理漏損大的閥,考慮不采用大規格閥 |
|
5.高壓小流量、低壓大流量時不要由溢流閥溢流 |
變更回路,采用卸荷閥、變量泵 |
|
6.因粘度低或泵有故障,增大了泵的內泄漏量,使泵殼溫度升高 |
換油、修理、更換液壓泵 |
|
7.油箱內油量不足 |
加油,加大油箱 |
|
8.油箱結構不合理 |
改進結構,使油箱周圍溫升均勻 |
|
9.蓄能器容量不足或有故障 |
換大蓄能器,修理蓄能器 |
|
10.需要安裝冷卻器,冷卻器容量不足,冷卻器有故障,進水閥門工作不良,水量不足,油溫自動調節裝置有故障 |
安裝冷卻器,加大冷卻器,修理冷卻器的故障,修理閥門,增加水量,修理調溫裝置 |
|
11.溢流閥遙控口節流過量,卸荷的剩余壓力高 |
進行適當調整 |
|
12.管路的阻力大 |
采用適當的管徑 |
|
13.附近熱源影響,輻射熱大 |
采用隔熱材料反射板或變更布置場所;設置通風、冷卻裝置等,選用合適的工作油液 |
液壓泵常見故障及處理
|
故障現象 |
原因分析 |
消除方法 |
|
|
(一)泵不輸油 |
1.泵不轉 |
(1)電動機軸未轉動 1) 未接通電源 2) 電氣線路及元件故障 |
檢查電氣并排除故障 |
|
(2)電動機發熱跳閘 1) 溢流閥調壓過高,超載荷后悶泵 2) 溢流閥閥芯卡死閥芯中心油孔堵塞或溢流閥阻尼孔堵塞造成超壓不溢流 3) 泵出口單向閥裝反或閥芯卡死而悶泵 4) 電動機故障 |
1) 調節溢流閥壓力值 2) 檢修閥悶 3) 檢修單向閥 4) 檢修或更換電動機 |
||
|
(3)泵軸或電動機軸上無連接鍵 1) 折斷 2) 漏裝 |
1) 更換鍵 2) 補裝鍵 |
||
|
(4)泵內部滑動副卡死 1) 配合間隙太小 2) 零件精度差,裝配質量差,齒輪與軸同軸度偏差太大;柱塞頭部卡死;葉片垂直度差;轉子擺差太大,轉子槽有傷口或葉片有傷痕受力后斷裂而卡死 3) 油液太臟 4) 油溫過高使零件熱變形 5) 泵的吸油腔進入臟物而卡死 |
1) 拆開檢修,按要求選配間隙 2) 更換零件,重新裝配,使配合間隙達到要求 3) 檢查油質,過濾或更換油液 4) 檢查冷卻器的冷卻效果,檢查油箱油量并加油至油位線 5) 拆開清洗并在吸油口安裝吸油過濾器 |
||
|
2.泵反轉 |
電動機轉向不對 1) 電氣線路接錯 2) 泵體上旋向箭頭錯誤 |
1) 糾正電氣線路 2) 糾正泵體上旋向箭頭 |
|
|
3.泵軸仍可轉動 |
泵軸內部折斷 1) 軸質量差 2) 泵內滑動副卡死 |
1) 檢查原因,更換新軸 2) 處理見本表(一)1(4) |
|
|
4.泵不吸油 |
(1)油箱油位過低 (2)吸油過濾器堵塞 (3)泵吸油管上閥門未打開 (4)泵或吸油管密封不嚴 (5)泵吸油高度超標準且吸油管細長并彎頭太多 (6)吸油過濾器過濾精度太高,或通油面積太小 (7)油的粘度太高 (8)葉片泵葉片未伸出,或卡死 (9)葉片泵變量機構動作不靈,使偏心量為零 (10)柱塞泵變量機構失靈,如加工精度差,裝配不良,配合間隙太小,泵內部摩擦阻力太大,伺服活塞、變量活塞及彈簧芯軸卡死,通向變量機構的個別油道有堵塞以及油液太臟,油溫太高,使零件熱變形等 (11)柱塞泵缸體與配油盤之間不密封(如柱塞泵中心彈簧折斷) (12)葉片泵配油盤與泵體之間不密封 |
(1)加油至油位線 (2)清洗濾芯或更換 (3)檢查打開閥門 (4)檢查和緊固接頭處,緊固泵蓋螺釘,在泵蓋結合處和接頭連接處涂上油脂,或先向泵吸油口灌油 (5)降低吸油高度,更換管子,減少彎頭 (6)選擇合的過濾精度,加大濾油器規格 (7)檢查油的粘度,更換適宜的油液,冬季要檢查加熱器的效果 (8)拆開清洗,合理選配間隙,檢查油質,過濾或更換油液 (9)更換或調整變量機構 (10)拆開檢查,修配或更換零件,合理選配間隙;過濾或更換油液;檢查冷卻器效果;檢查油箱內的油位并加至油位線 (11)更換彈簧 (12)拆開清洗重新裝配 |
|
|
(二)泵噪聲大 |
1.吸空現象嚴重 |
(1)吸油過濾器有部分堵塞,吸油阻力大 (2)吸油管距油面較近 (3)吸油位置太高或油箱液位太低 (4)泵和吸油管口密封不嚴 (5)油的粘度過高 (6)泵的轉速太高(使用不當) (7)吸油過濾器通過面積過小 (8)非自吸泵的輔助泵供油量不足或有故障 (9)油箱上空氣過濾器堵塞 (10)泵軸油封失效 |
(1)清洗或更換過濾器 (2)適當加長調整吸油管長度或位置 (3)降低泵的安裝高度或提高液位高度 (4)檢查連接處和結合面的密封,并緊固 (5)檢查油質,按要求選用油的粘度 (6)控制在高轉速以下 (7)更換通油面積大的濾器 (8)修理或更換輔助泵 (9)清洗或更換空氣過濾器 (10)更換 |
|
2.吸入氣泡 |
(1)油液中溶解一定量的空氣,在工作過程中又生成的氣泡 (2)回油渦流強烈生成泡沫 (3)管道內或泵殼內存有空氣 (4)吸油管浸入油面的深度不夠 |
(1)在油箱內增設隔板,將回油經過隔板消泡后再吸入,油液中加消泡劑 (2)吸油管與回油管要隔開一定距離,回油管口要插入油面以下 (3)進行空載運轉,排除空氣 (4)加長吸油管,往油箱中注油使其液面升高 |
|
|
3.液壓泵運轉不良 |
(1)泵內軸承磨損嚴重或破損 (2)泵內部零件破損或磨損 1) 定子環內表面磨損嚴重 2) 齒輪精度低,擺差大 |
(1)拆開清洗,更換 1) 更換定子圈 2) 研配修復或更換 |
|
|
4.泵的結構因素 |
(1)困油嚴重產生較大的流量脈動和壓力脈動 1) 卸荷槽設計不佳 2) 加工精度差 (2)變量泵變量機構工作不良(間隙過小,加工精度差,油液太臟等) (3)雙級葉片泵的壓力分配閥工作不正常。(間隙過小,加工精度差,油液太臟等) |
1) 改進設計,提高卸荷能力 2) 提高加工精度 (2)拆開清洗,修理,重新裝配達到性能要求,過濾或更換油液 (3)拆開清洗,修理,重新裝配達到性能要求,過濾或更換油液 |
|
|
5.泵安裝不良 |
(1)泵軸與電動機軸同軸度差 (2)聯軸器安裝不良,同軸度差并有松動 |
(1)重新安裝達到技術要求,同軸度一般應達到0.1mm以內 (2)重新安裝達到技術要求,并用頂絲緊固聯軸器 |
|
|
(三)泵出油量不足 |
1.容積效率低 |
(1)泵內部滑動零件磨損嚴重 1) 葉片泵配油盤端面磨損嚴重 2) 齒輪端面與測板磨損嚴重 3) 齒輪泵因軸承損壞使泵體孔磨損嚴重 4) 柱塞泵柱塞與缸體孔磨損嚴重 5) 柱塞泵配油盤與缸體端面磨損嚴重 |
(1)拆開清洗,修理和更換 1) 研磨配油盤端面 2) 研磨修理工理或更換 3) 更換軸承并修理 4) 更換柱塞并配研到要求間隙,清洗后重新裝配 5) 研磨兩端面達到要求,清洗后重新裝配 |
|
(2)泵裝配不良 1) 定子與轉子、柱塞與缸體、齒輪與泵體、齒輪與側板之間的間隙太大 2) 葉片泵、齒輪泵泵蓋上螺釘擰緊力矩不勻或有松動 3) 葉片和轉子反裝 |
1) 重新裝配,按技術要求選配間隙 2) 重新擰緊螺釘并達到受力均勻 3) 糾正方向重新裝配 |
||
|
(3)油的粘度過低(如用錯油或油溫過高) |
(3)更換油液,檢查油溫過高原因,提出降溫措施 |
||
|
2.泵有吸氣現象 |
參見本表 |
參見本表 |
|
|
3.泵內部機構工作不良 |
參見本表 |
參見本表 |
|
|
4.供油量不足 |
非自吸泵的輔助泵供油量不足或有故障 |
修理或更換輔助泵 |
|
|
(四)壓力不足或壓力升不高 |
1.漏油嚴重 |
參見本表 |
參見本表 |
|
2.驅動機構功率過小 |
(1)電動機輸出功率過小 1) 設計不合理 2) 電動機有故障 (2)機械驅動機構輸出功率過小 |
1) 核算電動機功率,若不足應更換 2) 檢查電動機并排除故障 (2)核算驅動功率并更換驅動機構 |
|
|
3.泵排量選得過大或壓力調得過高 |
造成驅動機構或電動機功率不足 |
重新計算匹配壓力,流量和功率,使之合理 |
|
|
(五)壓力不穩定,流量不穩定 |
1.泵有吸氣現象 |
參見本表 |
參見本表 |
|
2.油液過臟 |
個別葉片在轉子槽內卡住或伸出困難 |
過濾或更換油液 |
|
|
3.泵裝配不良 |
(1)個別葉片在轉子槽內間隙過大,造成高壓油向低壓腔流動 (2)個別葉片在轉子槽內間隙過小,造成卡住或伸出困難 (3)個別柱塞與缸體孔配合間隙過大,造成漏油量大 |
(1)拆開清洗,修配或更換葉片,合理選配間隙 (2)修配,使葉片運動靈活 (3)修配后使間隙達到要求 |
|
|
4.泵的結構因素 |
參見本表 |
參見本表 |
|
|
5.供油量波動 |
非自吸泵的輔助泵有故障 |
修理或更換輔助泵 |
|
|
(六)異常發熱 |
1.裝配不良 |
(1)間隙選配不當(如柱塞與缸體、葉片與轉子槽、定子與轉子、齒輪與測板等配合間隙過小,造成滑動部件過熱燒傷) (2)裝配質量差,傳動部分同軸度未達到技術要求,運轉時有別勁現象 (3)軸承質量差,或裝配時被打壞,或安裝時未清洗干凈,造成運轉時別勁 (4)經過軸承的潤滑油排油口不暢通 1) 回油口螺塞未打開(未接管子) 2) 安裝時油道未清洗干凈,有臟物堵住 3) 安裝時回油管彎頭太多或有壓扁現象 |
(1)拆開清洗,測量間隙,重新配研達到規定間隙 (2)拆開清洗,重新裝配,達到技術要求 (3)拆開檢查,更換軸承,重新裝配 1) 安裝好回油管 2) 清洗管道 3) 更換管子,減少管頭 |
|
2.油液質量差 |
(1)油液的粘-溫特性差,粘度變化大 (2)油中含有大量水分造成潤滑不良 (3)油液污染嚴重 |
(1)按規定選用液壓油 (2)更換合格的油液清洗油箱內部 (3)更換油液 |
|
|
3.管路故障 |
(1)泄油管壓扁或堵死 (2)泄油管管徑太細,不能滿足排油要求 (3)吸油管徑細,吸油阻力大 |
(1)清洗更換 (2)更改設計,更換管子 (3)加粗管徑、減少彎頭、降低吸油阻力 |
|
|
4.受外界條件影響 |
外界熱源高,散熱條件差 |
清除外界影響,增設隔熱措施 |
|
|
5.內部泄漏大,容積效率過低而發熱 |
參見本表 |
參見本表 |
|
|
(七)軸封漏油 |
1.安裝不良 |
(1)密封件唇口裝反 (2)骨架彈簧脫落 1) 軸的倒角不適當,密封唇口翻開,使彈簧脫落 2) 裝軸時不小心,使彈簧脫落 (3)密封唇部粘有異物 (4)密封唇口通過花鍵軸時被拉傷 (5)油封裝斜了 1) 溝槽內徑尺寸太小 2) 溝槽倒角過小 (6)裝配時造成油封嚴重變形 (7)密封唇翻卷 1) 軸倒角太小 2) 軸倒角處太粗糙 |
(1)拆下重新安裝,拆裝時不要損壞唇部若有變形或損傷應更換 1) 按加工圖紙要求重新加工 2) 重新安裝 (3)取下清洗,重新裝配 (4)更換后重新安裝 1) 檢查溝槽尺寸,按規定重新加工 2) 按規定重新加工 (6)檢查溝槽尺寸及倒角 (7)檢查軸倒角尺寸和粗糙度,可用砂布打磨倒角處,裝配時在軸倒角處涂上油脂 |
|
2.軸和溝槽加工不良 |
(1)軸加工錯誤 1) 軸頸不適宜,使油封唇口部位磨損,發熱 2) 軸倒角不合要求,使油封唇口拉傷,彈簧脫落 3) 軸頸外表有車削或磨削痕跡 4) 軸頸表面粗糙使油封唇邊磨損加快 (2)溝槽加工錯誤 1) 溝槽尺寸過小,使油封裝斜 2) 溝槽尺寸過大,油從外周漏出 3) 溝槽表面有劃傷或其他缺陷,油從外周漏出 |
1) 檢查尺寸,換軸。油封處的公差常用h8 2) 重新加工軸的倒角 3) 重新修磨,消除磨削痕跡 4) 重新加工達到圖紙要求 (2)更換泵蓋,修配溝槽達到配合要求 |
|
|
3.油封本身有缺陷 |
油封質量不好,不耐油或對液壓油相容性差,變質、老化、失效造成漏油 |
更換相適應的油封橡膠件 |
|
|
4.容積效率過低 |
參見本表 |
參見本表 |
|
|
5.泄油孔被堵 |
泄油孔被堵后,泄油壓力增加,造成密封唇口變形太大,接觸面增加,摩擦產生熱老化,使油封失效,引起漏油 |
清洗油孔,更換油封 |
|
|
6.外接泄油管徑過細或管道過長 |
泄油困難,泄油壓力增加 |
適當增大管徑或縮短泄油管長度 |
|
|
7.未接泄油管 |
泄油管未打開或未接泄油管 |
打開螺塞接上泄油管 |
|
液壓缸常見故障及處理
|
故障現象 |
原因分析 |
消除方法 |
|
|
(一)活塞桿不能動作 |
1.壓力不足 |
(1)油液未進入液壓缸 1) 換向閥未換向 2) 系統未供油 (2)雖有油,但沒有壓力 1) 系統有故障,主要是泵或溢流閥有故障 2) 內部泄漏嚴重,活塞與活塞桿松脫,密封件損壞嚴重 (3)壓力達不到規定值 1) 密封件老化、失效,密封圈唇口裝反或有破損 2) 活塞環損壞 3) 系統調定壓力過低 4) 壓力調節閥有故障 5) 通過調整閥的流量過小,液壓缸內泄漏量增大時,流量不足,造成壓力不足 |
1)檢查換向閥未換向的原因并排除 2)檢查液壓泵和主要液壓閥的故障原因并排除 1) 檢查泵或溢流閥的故障原因并排除 2) 緊固活塞與活塞桿并更換密封件 1) 更換密封件,并正確安裝 2) 更換活塞桿 3) 重新調整壓力,直至達到要求值 4) 檢查原因并排除 5) 調整閥的通過流量必須大于液壓缸內泄漏量 |
|
2.壓力已達到要求但仍不動作 |
(1)液壓缸結構上的問題 1) 活塞端面與缸筒端面緊貼在一起,工作面積不足,故不能啟動 2) 具有緩沖裝置的缸筒上單向閥回路被活塞堵住 (2)活塞桿移動“別勁” 1) 缸筒與活塞,導向套與活塞桿配合間隙過小 2) 活塞桿與夾布膠木導向套之間的配合間隙過小 3) 液壓缸裝配不良(如活塞桿、活塞和缸蓋之間同軸度差,液壓缸與工作臺平行度差) (3)液壓回路引起的原因,主要是液壓缸背壓腔油液未與油箱相通,回油路上的調速閥節流口調節過小或連通回油的換向閥未動作 |
1) 端面上要加一條通油槽,使工作液體迅速流進活塞的工作端面 2) 缸筒的進出油口位置應與活塞端面錯開 1) 檢查配合間隙,并配研到規定值 2) 檢查配合間隙,修刮導向套孔,達到要求的配合間隙 3) 重新裝配和安裝,不合格零件應更換 檢查原因并消除 |
|
|
(二)速度達不到規定值 |
1.內泄漏嚴重 |
(1)密封件破損嚴重 (2)油的粘度太低 (3)油溫過高 |
(1)更換密封件 (2)更換適宜粘度的液壓油 (3)檢查原因并排除 |
|
2.外載荷過大 |
(1)設計錯誤,選用壓力過低 (2)工藝和使用錯誤,造成外載比預定值大 |
(1)核算后更換元件,調大工作壓力 (2)按設備規定值使用 |
|
|
3.活塞移動時“別勁” |
(1)加精度差,缸筒孔錐度和圓度超差 (2)裝配質量差 1) 活塞、活塞桿與缸蓋之間同軸度差 2) 液壓缸與工作臺平行度差 3) 活塞桿與導向套配合間隙過小 |
檢查零件尺寸,更換無法修復的零件 1) 按要求重新裝配 2) 按照要求重新裝配 3) 檢查配合間隙,修刮導向套孔,達到要求的配合間隙 |
|
|
4.臟物進入滑動部位 |
(1)油液過臟 (2)防塵圈破損 (3)裝配時未清洗干凈或帶入臟物 |
(1)過濾或更換油液 (2)更換防塵圈 (3)拆開清洗,裝配時要注意清潔 |
|
|
5.活塞在端部行程時速度急劇下降 |
(1)緩沖調節閥的節流口調節過小,在進入緩沖行程時,活塞可能停止或速度急劇下降 (2)固定式緩沖裝置中節流孔直徑過小 (3)缸蓋上固定式緩沖節流環與緩沖柱塞之間間隙過小 |
(1)緩沖節流閥的開口度要調節適宜,并能起到緩沖作用 (2)適當加大節流孔直徑 (3)適當加大間隙 |
|
|
6.活塞移動到中途發現速度變慢或停止 |
(1)缸筒內徑加工精度差,表面粗糙,使內泄量增大 (2)缸壁脹大,當活塞通過增大部位時,內泄漏量增大 |
(1)修復或更換缸筒 (2)更換缸筒 |
|
|
(三)液壓缸產生爬行 |
1.液壓缸活塞桿運動“別勁” |
參見本表 |
參見本表 |
|
2.缸內進入空氣 |
(1)新液壓缸,修理后的液壓缸或設備停機時間過長的缸,缸內有氣或液壓缸管道中排氣未排凈 (2)缸內部形成負壓,從外部吸入空氣 (3)從缸到換向閥之間管道的容積比液壓缸內容積大得多,液壓缸工作時,這段管道上油液未排完,所以空氣也很難排凈 (4)泵吸入空氣(參見液壓泵故障) (5)油液中混入空氣(參見液壓泵故障) |
(1)空載大行程往復運動,直到把空氣排完 (2)先用油脂封住結合面和接頭處,若吸空情況有好轉,則把緊固螺釘和接頭擰緊 (3)可在靠近液壓缸的管道中取高處加排氣閥。擰開排氣閥,活塞在全行程情況下運動多次,把氣排完后再把排氣閥關閉 參見液壓泵故障的消除對策 (5)參見液壓泵故障的消除對策 |
|
|
(四)緩沖裝置故障 |
1.緩沖作用過度 |
(1)緩沖調節閥的節流口開口過小 (2)緩沖柱塞“別勁”(如柱塞頭與緩沖環間隙太小,活塞傾斜或偏心) (3)在柱塞頭與緩沖環之間有臟物 (4)固定式緩沖裝置柱塞頭與襯套之間間隙太小 |
(1)將節流口調節到合適位置并緊固 (2)拆開清洗適當加大間隙,不合格的零件應更換 (3)修去毛刺和清洗干凈 (4)適當加大間隙 |
|
2.緩沖作用失靈 |
(1)緩沖調節閥處于全開狀態 (2)慣性能量過大 (3)緩沖調節閥不能調節 (4)單向閥處于全開狀態或單向閥閥座封閉不嚴 (5)活塞上密封件破損,當緩沖腔壓力升高時,工作液體從此腔向工作壓力一側倒流,故活塞不減速 (6)柱塞頭或襯套內表面上有傷痕 (7)鑲在缸蓋上的緩沖環脫落 (8)緩沖柱塞錐面長度和角度不適宜 |
(1)調節到合適位置并緊固 (2)應設計合適的緩沖機構 (3)修復或更換 (4)檢查尺寸,更換錐閥芯或鋼球,更換彈簧,并配研修復 (5)更換密封件 (6)修復或更換 (7)更換新緩沖環 (8)修正 |
|
|
3.緩沖行程段出現“爬行” |
(1)加工不良,如缸蓋,活塞端面的垂直度不合要求,在全長上活塞與缸筒間隙不勻,缸蓋與缸筒不同心:缸筒內徑與缸蓋中心線偏差大,活塞與螺帽端面垂直度不合要求造成活塞桿撓曲等 (2)裝配不良,如緩沖柱塞與緩沖環相配合的孔有偏心或傾斜等 |
(1)對每個零件均仔細檢查,不合格的零件不準使用 (2)重新裝配確保質量 |
|
|
(五)有外泄漏 |
1.裝配不良 |
(1)液壓缸裝配時端蓋裝偏,活塞桿與缸筒不同心,使活塞桿伸出困難,加速密封件磨損 (2)液壓缸與工作臺導軌面平行度差,使活塞伸出困難,加速密封件磨損 (3)密封件安裝差錯,如密封件劃傷、切斷,密封唇裝反,唇口破損或軸倒角尺寸不對,密封件裝錯或漏裝 (4)密封壓蓋未裝好 1) 壓蓋安裝有偏差 2) 緊固螺釘受力不勻 3) 緊固螺釘過長,使壓蓋不能壓緊 |
(1)拆開檢查,重新裝配 (2)拆開檢查,重新安裝,并更換密封件 (3)更換并重新安裝密封件 1)重新安裝 2)重新安裝,擰緊螺釘,使其受力均勻 3)按螺孔深度合理選配螺釘長度 |
|
2.密封件質量問題 |
(1)保管期太長,密封件自然老化失效 (2)保管不良,變形或損壞 (3)膠料性能差,不耐油或膠料與油液相容性差 (4)制品質量差,尺寸不對,公差不符合要求 |
更換 |
|
|
3.活塞桿和溝槽加工質量差 |
(1)活塞桿表面粗糙,活塞桿頭部倒角不符合要求或未倒角 (2)溝槽尺寸及精度不符合要求 1) 設計圖紙有錯誤 2) 溝槽尺寸加工不符合標準 3) 溝槽精度差,毛刺多 |
(1)表面粗糙度應為Ra0.2μm,并按要求倒角 (2) 1) 按有關標準設計溝槽 2) 檢查尺寸,并修正到要求尺寸 3) 修正并去毛刺 |
|
|
4.油的粘度過低 |
(1)用錯了油品 (2)油液中滲有其它牌號的油液 |
更換適宜的油液 |
|
|
5.油溫過高 |
(1)液壓缸進油口阻力太大 (2)周圍環境溫度太高 (3)泵或冷卻器等有故障 |
(1)檢查進油口是否暢通 (2)采取隔熱措施 (3)檢查原因并排除 |
|
|
6.高頻振動 |
(1)緊固螺釘松動 (2)管接頭松動 (3)安裝位置產生移動 |
(1)應定期緊固螺釘 (2)應定期緊固接頭 (3)應定期緊固安裝螺釘 |
|
|
7.活塞桿拉傷 |
(1)防塵圈老化、失效侵入砂粒切屑等臟物 (2)導向套與活塞桿之間的配合太緊,使活動表面產生過熱,造成活塞桿表面鉻層脫落而拉傷 |
(1)清洗更換防塵圈,修復活塞桿表面拉傷處 (2)檢查清洗,用刮刀修刮導向套內徑,達到配合間隙 |
|
![]() |
![]() |
![]() |
| 壓力機 | 三梁四柱液壓機 | 油壓機 |
河南省杜甫機械制造有限公司
公司地址:河南省鞏義市站街開發區
公司電話:0371-64422067
手機號碼:18624915999
公司郵箱:dufujx@foxmail.com
公司網址:http://www.xianyucc.com
手機版 備案號:豫ICP備12007906號-8